本文深化商酌车载充电体系战略,打算出一套基于电动汽车电池执掌体系与车载充电机的CAN通讯制定,可供电动汽车打算职员参考模仿。
电动汽车整车统制体系中采用的是CAN总线通讯式样,由一个整车内部高速CAN搜集、内部低速CAN搜集和一个充电体系CAN搜集构成。内部高速CAN搜集挂接的配置紧要有电池执掌体系、电机统制器、车载显示体系等及时性请求很高的配置。
内部低速CAN搜集配置有电动汽车灯光统制器、空调统制器、车门及车窗统制器等对及时性请求相对较低的配置。充电体系CAN搜集是特意用于充电机与电池执掌体系通讯的高速CAN搜集,此CAN搜集采用的是扩展数据帧体式,仲裁域有29位标示符(11位法式标示符和18位扩展标示符)。
电动汽车充电体系的通讯搜集挂接的配置有电动汽车非车载充电机、电动汽车车载充电机、电动汽车电池执掌体系和监控配置等。通讯体系组织如图1所示。

正在充电体系中,非车载充电机属于电动汽车整车除外的配置,只要电动汽车行驶到电动汽车充电站的期间才将其通过专用充电电缆接入到充电搜集当中来,而车载充电机不停与充电通讯搜集毗邻,属于整车体系的一一面。监控体系用于对电动汽车充电体系的调试或者维修,大凡情状下不接入通讯体系当中,只要正在体系需求调试或者维修时将此配置接入通信搜集。

表1中所列出的是各个配置正在电动汽车充电体系搜集中的地点码,其用于包管信息标识符的独一性以及注明信息的由来。此表中各个配置的地点为不成筑设地点,其固化正在ECU(Electronic Control Unit)的序次代码中,蕴涵效劳东西正在内的任何措施都不行将其更改。
目前国家仍然宣布电动汽车与非车载充电机通讯制定,正在此不再做具体先容。本文将以目前已有的非车载充电机通讯制定举动参考,提出并打算电池执掌体系与车载充电机之间的通讯制定。
正在全豹通信搜集中非车载充电机与车载充电机2个配置之间并不会举行音讯相易,其二者分辩只与电池执掌体系举行通信,是以电池执掌体系浮现出来的是一对众的通信特质。与已有非车载通讯制定相通,车载充电机制定蕴涵4个流程,其分为握手、参数筑设、充电、充电竣事4个阶段。电池执掌体系与车载充电机通讯制定与已有通讯制定区别之处紧要正在握手阶段、充电阶段以及充电进程的安乐监统制定的实质。下面本文将对3处区别点举行具体阐发。
握手紧要杀青电池执掌体系对充电配置的识别,此阶段紧要是确定所接入的充电配置是车载充电机还口舌车载充电机,以便拔取相应的通讯制定,并为充电主回途的接通做好铺垫。配置识别阶段流程图如图2所示。

从图2握手阶段流程图可知,当电池执掌体系吸取到的应答配置为车载充电机,且充电机不是首次运用,通讯进程直接进入下一阶段(参数筑设阶段),而不再举行音讯相易。这是由于车载充电机安置正在电动汽车上,是以关于电池执掌体系和充电机之间不必每次都将本人的配置音讯发送给对方,只需求按首次运用电动汽车或者电池执掌体系和充电机规复出厂配置之后举行一次音讯的相易,这有助于充电进程的急迅筑树。
由于电动汽车充电体系中存正在车载和非车载2个2类充电机,是以充电体系的主回途分为车载充电主电途和非车载充电主回途,硬件体系需求为2个主回途分辩筑设继电器通/断电途,当个中一种充电机接入体系中时,电池执掌体系统制相对应的继电器闭合以使主回途导通,实行电池组充电。图3为充电阶段流程图。正在动力电池包充电杀青时电池执掌体系最先需求开释相应的继电器来断开充电机的主电途一面。

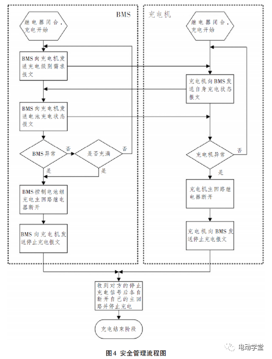
正在电动汽车充电体系中,音讯帧的美满与否直接相干到充电体系的安乐性和牢靠性。因为车载充电机安置正在电动汽车上,是以安乐监控更为首要。
正在原有通讯制定根柢上,电动汽车充电体系制定需求正在全豹充电进程增长更众的、更高请求的安乐监控帧,以确保职员及配置的安乐。图4是针对充电阶段中充电进程的安乐执掌序次流程图。
图4中,BMS与充电机之间音讯通报都需求恭候吸取剖断,倘使对方体系长光阴没有收到通讯数据,则体系超时,通讯障碍,倘使体系正在规则光阴内收到对方音讯,则通讯连续举行。
图4中的BMS极度剖断和充电机极度剖断分辩由各自的统制器杀青。电池执掌体系的极度剖断紧要有:电池组过电流检测、电池组漏流检测、电池组过/欠电压检测、单体电池过/欠电压检测、电池包过高温/过低温检测等。车载充电机的极度剖断紧要有:输入过/欠压检测、输出过/欠压检测、输出过流检测、漏流检测、短途偏护检测、充电机过温检测、主回途继电器形态检测等。

电动汽车正在终止或者充电杀青时,电池执掌体系和充电机遇相互发送充电休歇报文,报文实质纪录了充电是由于何种情由休歇的。倘使是平常充电杀青,报文将会显示现时没有配置报错,充电平常竣事。
电池执掌体系与车载充电机充电进程分为A1-握手阶段、A2-筑设阶段、A3-充电阶段和A4-充电竣事阶段。别的尚有一个A5-障碍形态,当展示充电极度时起头A5报文的发送。
因本文打算的车载充电战略及制定与非车载充电之间区别之处紧要正在A1-握手阶段、A3-充电阶段(充电进程及安乐监控)。下面本文将对A1-握手阶段、A3-充电阶段和A5-障碍形态举行蕴涵ID音讯和数据音讯的完全系定的定制,而对A2-筑设阶段、A4-充电竣事阶段的制定举行ID音讯的定制。


报文方针:让充电机也许按照电池充电级别需求及时调理充电参数,确保充电进程平常举行。倘使充电机正在100ms内没有收到该报文,即为超时过错,充电机应登时竣事充电。

报文方针:BMS将本质衡量到的电池组充电电压、充电电流、电池组最高温度以及电池组最低温度发送给充电机,充电机按照电池充电形态监控充电进程,除此除外,充电监控体系也也许显示电池充电形态。
本文正在商酌了现有电动汽车车载充电战略根柢上,打算出一套电动汽车车载充体系的通讯计划并协议了电动汽车电池执掌体系与车载充电机之间的充电进程通讯制定,对从事电动汽车车载充电体系的打算者有必然的教导效率。
微信扫一扫打赏
支付宝扫一扫打赏
